Submitted:
05 May 2025
Posted:
08 May 2025
You are already at the latest version
Abstract
Keywords:
1. Introduction
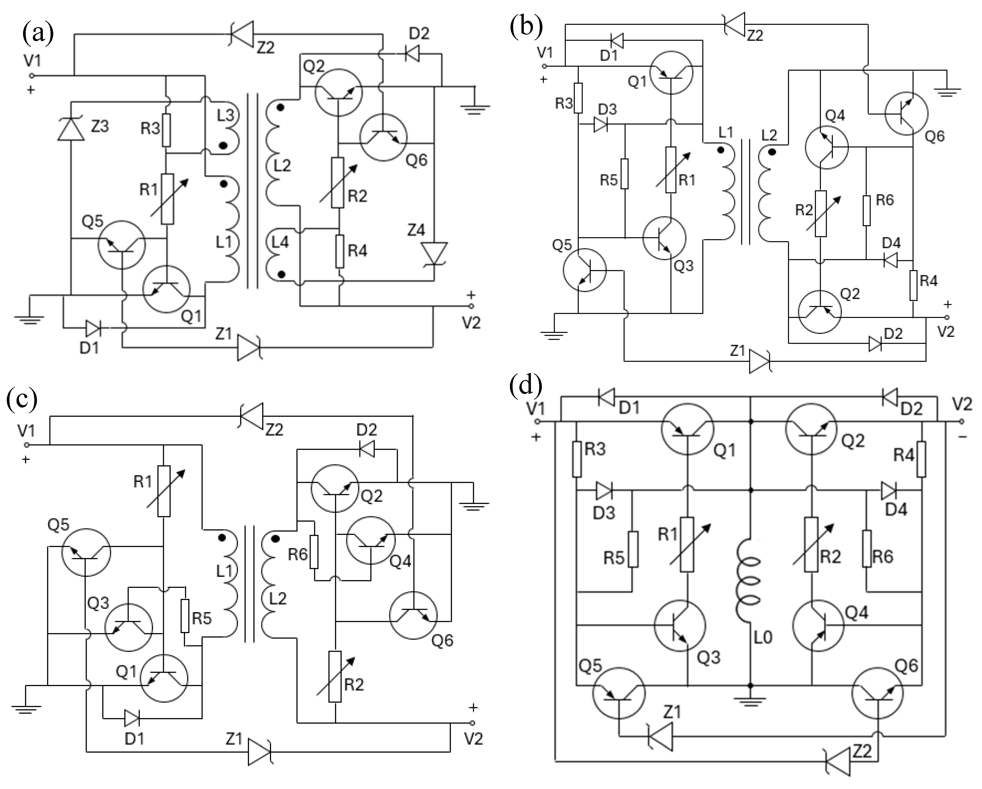
2. Circuit Description
- At the center of the circuit are four coupled inductors which together form a four winding transformer. The inductors L1 and L2 are the main inductors while L3 and L4 are much smaller auxiliary inductors whose purpose is to generate switching signals and the magnetic fields they generated throughout the operations will be insignificant so that they will never affect the operating status of the two main inductors. When the converter circuit is first connected to the direct current voltage source V1, currents will first flow from V1 through resistor R3, R1 and the bipolar junction transistor Q1 to the ground. The current will not flow through L3 and the Zener diode Z3 at this stage because the resistance in this path direction is larger. This will turn Q1 on to be conducting. However, the resistance of R3 is very large so Q1 will be only slightly conducting. This will be enough to turn on L1 and the current across L1 will now rise steadily from zero. The rising magnetic field produced by L1 will then induce an electric potential across L3 so now L3 will act like a voltage source and current will flow from L3 to R1, Q1, Z3 and then back to L3. This current will be much larger than the current flowing through R3 because R3 resistance is super large. So R3 can be ignored at this stage. Because of this current, Q1 will now be fully turned on and fully conducting. And the current through L1 will keep rising until it reaches the saturation point of Q1.
- At this point the current across L1 can no longer increase and as a result the induced electric potential across L3 will drop to zero. This in turn will significantly reduce the current flow from R1 to Q1 to nearly zero. As a result, the saturation point of Q1 is now reduced to nearly zero so that most of the current flowing across L1 cannot flow through Q1 now. In a desperate attempt to maintain the current level at L1, the voltage across L1 will now reverse sign to fall below zero to try to force its current through Q1. But this will also induce a negative electric potential across L3 which will completely deprive R1 of any currents and all the remaining current flowing to R1 will now flow to L3 instead. So now Q1 will be completely shut off and no current from L1 can flow through it. It is at this point that the right half of the circuit will be turned on. Because at this same time, an electric potential will also be induced across L2 which will be just enough to generate a current to flow from ground to V2 via D2 and L2 to maintain the magnetic field level in the transformer core. This current will steadily decrease until it reaches zero. Meanwhile the right half side of this circuit is completely symmetrical to the left half side so by using the same reasonings as previously one can see that Q2 is now fully turned on and ready to conduct currents. When the current flowing through L2 decreases to zero, it will reverse the flow direction and increase again. So now the current will flow from V2 to L2 and then through Q2 to reach the ground until the saturation point of Q2 is reached.
- At this point the right half of the circuit will turn off due to reasons given previously and the left half side of the circuit will turn on again. So, a new cycle will begin. This completes the operating cycle description of this circuit. R1 and R2 are adjustable so the saturation level of Q1 and Q2 are adjustable. Depending on the set saturation levels, the net power flow direction can be made to flow from V1 to V2 or vice versa. Thus, this is a bidirectional converter circuit. Finally, this circuit can prevent overcharging the voltage sources. If the voltage of V2 has increased to beyond the breakdown voltage of Zener diode Z1, then Q5 will turn on which will in turn permanently shut off Q1 until the voltage of V2 drops back below threshold again.
3. Circuit Analysis
4. Discussion
5. Conclusion
Funding
Data availability
Conflicts of interests
References
- Chiu, Yi-Ching, et al. "Two-Phase Hybrid Buck-Boost Converter With Coupled-Inductors Under ZVS Operation for USB PD Bidirectional Conversion." IEEE Transactions on Circuits and Systems I: Regular Papers (2024).
- Dodda, Satish R, and Srinivasa R. Sandepudi. "Control of three-level bidirectional buck-boost converter for battery energy storage system in bi-polar DC microgrid. Energy Storage 2024, 6, e582. [CrossRef]
- Nimitti, Fabiano Gonzales, and António Manuel Santos Spencer Andrade. "Stacked bidirectional DC-DC converter based on classical boost/buck converter for uninterruptible power supply applications. International Journal of Circuit Theory and Applications 2024, 52, 5338–5356. [CrossRef]
- González-Castaño, Catalina, et al. "A composite DC–DC converter based on the versatile buck–boost topology for electric vehicle applications. Sensors 2022, 22, 5409. [CrossRef]
- Ham, Seok-Hyeong, et al. "High-efficiency Bidirectional Buck–Boost Converter for Residential Energy Storage System. Energies 2019, 12, 3786. [CrossRef]
- Chen, Xi, et al. "Ultra-highly efficient low-power bidirectional cascaded buck-boost converter for portable PV-battery-devices applications. IEEE Transactions on Industry Applications 2019, 55, 3989–4000. [CrossRef]
- Muchina, Eliud G., Lebogang Masike, and Michael Njoroge Gitau. "High boost-ratio bidirectional converter for interfacing low-voltage battery energy storage system to a DC bus. IET Power Electronics 2019, 12, 2372–2381. [CrossRef]
- Satyakar Veeramallu, V. K. , Shunmugam Porpandiselvi, and B. L. Narasimharaju. "Analysis and implementation of soft-switched bidirectional buck-boost DC-DC converter for solar PV-fed LED street lighting systems." International Journal of Circuit Theory & Applications (2019): 47.
- Viswanatha, V. "Microcontroller based bidirectional buck–boost converter for photo-voltaic power plant. " Journal of Electrical Systems and Information Technology 2018, 5, 745–758. [Google Scholar]
- Lee, Hyeon-Seok, and Jae-Jung Yun. "High-efficiency bidirectional buck–boost converter for photovoltaic and energy storage systems in a smart grid. IEEE Transactions on Power Electronics 2018, 34, 4316–4328.
- Wang, Chun, et al. "Efficiency analysis of a bidirectional DC/DC converter in a hybrid energy storage system for plug-in hybrid electric vehicles. Applied energy 2016, 183, 612–622. [CrossRef]
- Elserougi, Ahmed A., et al. "Bidirectional buck-boost inverter-based HVDC transmission system with AC-side contribution blocking capability during DC-side faults. IEEE transactions on power delivery 2014, 29, 1249–1261. [CrossRef]
- Gomis-Bellmunt, Oriol, et al. "Sliding mode control based buck-boost bidirectional converter to drive piezoelectric loads. Electrical Engineering 2007, 90, 115–125. [CrossRef]
- Jung, Hyun Jun, Saman Nezami, and Soobum Lee. "Power supply switch circuit for intermittent energy harvesting. Electronics 2019, 812, 1446.
- Kim, Dongmin, Jongyoon Chae, Ki-Bum Park, and Gun-Woo Moon. "A self-oscillated feedback network for push–pull resonant power converters. IEEE Transactions on Power Electronics 2023, 3811, 14249–14261.
- Rosa, William G., Lucas M. Ilha, Jonas Roberto Tibola, Maikel Fernando Menke, Fábio E. Bisogno, and Álysson R. Seidel. "A control actuation concept for self-oscillating resonant converters. IEEE Journal Of Emerging And Selected Topics In Power Electronics 2021, 103, 3170–3181.
- Zaikin, Denys Igorovych. "Self-oscillating isolated-buck (fly-buck) converter. The Journal of Engineering 2021, 20219, 517–533.
- Lin, Ray-Lee, and Shih-Ho Hsu. "Design and implementation of self-oscillating flyback converter with efficiency enhancement mechanisms. IEEE Transactions on Industrial Electronics 2015, 6211, 6955–6964.
- Chen, Yi, Yurong Nan, Qinggang Kong, and Siheng Zhong. "An input-adaptive self-oscillating boost converter for fault-tolerant LED driving with wide-range ultralow voltage input. IEEE transactions on power electronics 2014, 305, 2743–2752.
- Marvi, Mohammad, Ali Fotowat-Ahmady, Siavash Kananian, and Alireza Zabetian. "A low-distortion self-oscillating power factor correction circuit for low-cost applications. IEEE Transactions on Industrial Electronics 2014, 6111, 6050–6060.
- Suntio, Teuvo. "Average and small-signal modeling of self-oscillating flyback converter with applied switching delay. IEEE transactions on power electronics 2006, 212, 479–486.
- Chen, Feng-Yin, Tsorng-Juu Liang, R-L. Lin, and Jiann-Fuh Chen. "A novel self-oscillating, boost-derived DC-DC converter with load regulation. IEEE transactions on power electronics 2005, 201, 65–74.
- Yang, Yueh-Ru. "A BJT Self-Oscillating Buck-Boost Converter for Battery-Power LED Flashlights." In 2020 IEEE 29th International Symposium on Industrial Electronics (ISIE), pp. 595-600. IEEE, 2020.
- Taeda, Keita, and Hirotaka Koizumi. "A bipolar self-Start up boost converter for thermoelectric energy harvesting." In 2017 IEEE Energy Conversion Congress and Exposition (ECCE), pp. 4747-4752. IEEE, 2017.
- Pedersen, Jeppe A., Mickey P. Madsen, Arnold Knott, and Michael AE Andersen. "Self-oscillating galvanic isolated bidirectional very high frequency dc-dc converter." In 2015 IEEE Applied Power Electronics Conference and Exposition (APEC), pp. 1974-1978. IEEE, 2015.
- Juárez, Mario A., P. R. Martinez, Gerardo Vázquez, José M. Sosa, and Mario Ponce. "Analysis and design for self-oscillating LED driver with high frequency pulsating output current." In IECON 2015-41st Annual Conference of the IEEE Industrial Electronics Society, pp. 003992-003996. IEEE, 2015.
- Venturini, W. A., E. A. Bitencourt, M. E. Schlittler, M. F. da Silva, R. N. do Prado, and F. E. Bisogno. "Analysis and design methodology of a self-oscillating system based on integrated sepic half-bridge for LED lightning applications." In 2013 Brazilian Power Electronics Conference, pp. 1120-1127. IEEE, 2013.
- Sá, E. Mineiro, K. C. A. de Souza, R. P. Coutinho, F. L. M. Antunes, and A. J. Perin. "Self-oscillating buck driver for power LEDs." In 2013 Brazilian Power Electronics Conference, pp. 1128-1133. IEEE, 2013.
- Degrenne, Nicolas, François Buret, Florent Morel, Salah-Eddine Adami, Denis Labrousse, Bruno Allard, and Abderrahime Zaoui. "Self-starting DC: DC boost converter for low-power and low-voltage microbial electric generators." In 2011 IEEE Energy Conversion Congress and Exposition, pp. 889-896. IEEE, 2011.
- de Freitas, LC Gomes, E. A. A. Coelho, J. B. Vieira, V. J. Farias, and L. C. de Freitas. "A new proposal of switched power oscillator applied as a self-oscillating auxiliary medium open loop power supply." In IEEE 34th Annual Conference on Power Electronics Specialist, 2003. PESC'03., vol. 2, pp. 600-605. IEEE, 2003.
- Irving, Brian T., and Milan M. Jovanovic. "Analysis and design of self-oscillating flyback converter." In APEC. Seventeenth Annual IEEE Applied Power Electronics Conference and Exposition (Cat. No. 02CH37335), vol. 2, pp. 897-903. IEEE, 2002.



Disclaimer/Publisher’s Note: The statements, opinions and data contained in all publications are solely those of the individual author(s) and contributor(s) and not of MDPI and/or the editor(s). MDPI and/or the editor(s) disclaim responsibility for any injury to people or property resulting from any ideas, methods, instructions or products referred to in the content. |
© 2025 by the authors. Licensee MDPI, Basel, Switzerland. This article is an open access article distributed under the terms and conditions of the Creative Commons Attribution (CC BY) license (http://creativecommons.org/licenses/by/4.0/).